- 雷擊浪涌分析
- 防雷擊浪涌電路的設計
- 應用將壓敏電阻和陶瓷氣體放電管的單相并聯
- 使用線繞電阻斷開電路
- 雷擊浪涌分析
一般建筑物上的避雷針只能預防直擊雷,而強大的電磁場產生的感應雷和脈沖電壓卻能潛入室內危及電視、電話及電子儀表等用電設備。特別是太陽能控制儀表,由于太陽能安裝位置的特殊情況,其使用穩定性是廣大開發人員一直關注的重點。
瞬間高電壓的雷擊浪涌以及信號系統浪涌是引起儀表穩定性差的重要原因,信號系統浪涌電壓的主要來源是感應雷擊、電磁干擾(EMI)、無線電干擾和靜電干擾。金屬物體(如電話線)受到這些干擾信號的影響,會使傳輸中的數據產生誤碼,影響傳輸的準確性和傳輸速率。如何設計防雷電路成為儀表研發的關鍵問題。
最常見的電子設備危害不是由于直接雷擊引起的,而是由于雷擊發生時在電源和通訊線路中感應的電流浪涌引起的。一方面由于電子設備內部結構高度集成化(VLSI芯片),從而造成設備耐壓、耐過電流的水平下降,對雷電(包括感應雷及操作過電壓浪涌)的承受能力下降,另一方面由于信號來源路徑增多,系統較以前更容易遭受雷電波侵入。浪涌電壓可以從電源線或信號線等途徑竄入電腦設備,我們就這兩方面分別討論:
1)電源浪涌
電源浪涌并不僅源于雷擊,當電力系統出現短路故障、投切大負荷時都會產生電源浪涌,電網綿延千里,不論是雷擊還是線路浪涌發生的幾率都很高。當距你幾百公里的遠方發生了雷擊時,雷擊浪涌通過電網光速傳輸,經過變電站等衰減,到你的電腦時可能仍然有上千伏,這個高壓很短,只有幾十到幾百個微秒,或者不足以燒毀電腦,但是對于電腦內部的半導體元件卻有很大的損害,正象舊音響的雜音比新的要大是因為內部元件受到損害一樣,隨著這些損害的加深,電腦也逐漸變的越來越不穩定,或有可能造成您重要數據的丟失。
美國GE公司測定一般家庭、飯店、公寓等低壓配電線(110V)在10000小時(約一年零兩個月)內在線間發生的超出原工作電壓一倍以上的浪涌電壓次數達到800余次,其中超過1000V的就有300余次。這樣的浪涌電壓完全有可能一次性將電子設備損壞。
2)信號系統浪涌
信號系統浪涌電壓的主要來源是感應雷擊、電磁干擾、無線電干擾和靜電干擾。金屬物體(如電話線)受到這些干擾信號的影響,會使傳輸中的數據產生誤碼,影響傳輸的準確性和傳輸速率。排除這些干擾將會改善網絡的傳輸狀況。
基于以上的技術缺陷和狀況,本文根據實際使用設計了一種基于壓敏電阻和陶瓷氣體放電管的單相并聯式抗雷擊浪涌的開關電源電路。
防雷擊浪涌電路的設計
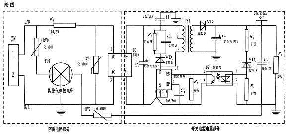
本文所設計的是一種基于壓敏電阻和陶瓷氣體放電管的單相并聯式抗雷擊浪涌電路,并將其應用到儀表的開關電源上。整個電路包括防雷電路和開關電源電路,其中防雷電路采用3個壓敏電阻和一個陶瓷氣體放電管組成復合式對稱電路,共模、差摸全保護。與經典的開關電源電路組成防雷儀表的電源電路,采用壓敏電阻并聯,延長使用壽命,在壓敏電阻短路失效后與開關電源電路分離,不會引起失火。
[page]
為了實現上述目的所采取的設計方案是:將壓敏電阻和陶瓷氣體放電管的單相并聯式抗雷擊浪涌電路應用到儀表的電源上。主要分為防雷電路部分和開關電源電路部分,電路簡單,采用復合式對稱電路,共模、差摸全保護,可以不分L、N端連接。使壓敏電阻RV1位于貼片整流模塊前端分別與電源L、N并聯,主要來鉗位L、N線間電壓,壓敏電阻RV0、RV2與陶瓷氣體放電管FD1串聯后接地,RV0與FD1串聯主要是泄放L線上感應雷擊浪涌電流,RV2與FD1串聯主要是泄放由信號口串人24V參考電位上的能量,RV0、RV2短路失效后,FD1可將其與電源電路分離,不會導致失火現象。
RV1前端線路上串聯了一個線繞電阻,當此RV1短路失效時,線繞電阻可起到保險絲的作用,將短路電路斷開,壓敏電阻屬電壓鉗位型保護器件,其鉗位電壓點即壓敏電阻參數選擇相對比較重要(選壓敏電壓高一點的,通流量大一些的更安全、耐用,故障率低);根據通流容量要求選擇外形尺寸和封裝形式,本電路中采用561k-10D的壓敏電阻與陶瓷氣體放電管串聯來延長使用壽命和確保安全。
陶瓷氣體放電管的通流容量根據要求的通流容量選擇,電路采用3RM470L-7.5-L,通流量為5000A。線繞電阻R1起限流分壓作用;貼片整流模塊為開關電源電路前端整流作用,C1為高壓濾波電容,Y1為去耦電容,電阻R2和電容C2及VD2組成開關電源芯片MOS管的吸收鉗位電路,保護芯片,開關電源芯片采用PI公司的TNY27系列,TR1為高頻變壓器,VD3、C3構成高頻變壓器次級濾波,U2、VD4、R3、R4、R5構成開關電源電路的反饋電路,可將變壓器次級輸出電壓穩定在設計值,此防雷抗浪涌電路在實際使用中取得了較好的效果。





