【導讀】隨著可穿戴設備革新的持續推進,對穩健電源架構的需求不斷增加。在過去十年中,我們看到可穿戴健康監測設備大幅增長,這些設備的下一代可能會在相同的小尺寸解決方案中集成更多功能。可穿戴設備通常要求支持Wi-Fi、藍牙?并具備生命體征監測(VSM)功能。對更多功能的需求,要求系統級和IC級設計人員更明智地選擇可穿戴設備電源架構。
摘要
本文將介紹模擬真無線立體聲(TWS)耳機應用電源架構的參考設計。它能將應用的快速充電速度提高近4倍,同時優化解決方案尺寸和系統BOM成本。使用熱敏電阻和熱成像測量得出的測試結果顯示,與傳統解決方案相比溫度更低。該設計展示了采用單電感、多輸出(SIMO)架構且具有自動裕量跟蹤功能的解決方案所提供的眾多優勢。
引言
隨著可穿戴設備革新的持續推進,對穩健電源架構的需求不斷增加。在過去十年中,我們看到可穿戴健康監測設備大幅增長,這些設備的下一代可能會在相同的小尺寸解決方案中集成更多功能。可穿戴設備通常要求支持Wi-Fi、藍牙?并具備生命體征監測(VSM)功能。對更多功能的需求,要求系統級和IC級設計人員更明智地選擇可穿戴設備電源架構。
無線耳機的電源挑戰
真無線立體聲耳機應用目前需要將多個獨立的穩壓器放到一個小尺寸解決方案中——畢竟,整個系統需要放入我們的口袋中!
TWS耳機應用的典型電源系統如圖1a所示。充電座和耳機之間的DC-DC轉換器用于將電壓從VSYS提升至5 V USB電平。這樣可以為耳機的線性充電器提供足夠的裕量,避免出現電壓下降的情況。然而,該解決方案有一個缺點,那就是由于耳機線性充電FET上的壓差和損耗,效率損失很大。當耳機電池電量較低時,尤其明顯。低效率充電會增加發熱量,導致系統電池壽命縮短和產品可靠性降低。
在某些情況下(圖1b),增加電力線通信(PLC),并借助充電座側的降壓-升壓調節器跟蹤線性充電器的裕量,可以提高系統效率。
然而,可穿戴產品的解決方案尺寸非常寶貴。為可穿戴設備的外設供電的降壓輸出所需的PLC芯片和電感,會直接影響這兩種傳統解決方案的產品尺寸和成本。
更好的解決方案:SIMO架構和自動裕量跟蹤
SIMO電源管理IC (PMIC)提供了滿足緊湊設計要求所需的架構和效率。電池供電的可穿戴應用還能受益于一種稱為自動裕量跟蹤的技術,它可以充分減少電池充電電路上的壓降,同時提供優化裕量來調節充電電流。這就減少了充電電路中的功率損耗和發熱量,而無需額外的元器件,可穿戴設備在充電時可以保持較低溫度,甚至可以更快速地充電。
圖1a.TWS耳機應用的典型電源架構圖
圖1b.帶PLC的TWS耳機應用的典型電源架構圖
MAX77659是一款SIMO PMIC,旨在提高可穿戴消費和醫療設備的效率,并縮減系統板上空間和BOM尺寸。該PMIC具有三個使用同一電感的降壓-升壓輸出,效率高達90%。它還包含一個額外的低壓差(LDO)穩壓器,適用于需要高電源電壓抑制比(PSRR)的敏感應用,例如VSM。此外,SIMO架構在效率方面具有內在優勢,并且其靜態電流非常低,解決方案尺寸極小。
圖2.針對典型鋰離子電池充電周期的自動裕量跟蹤
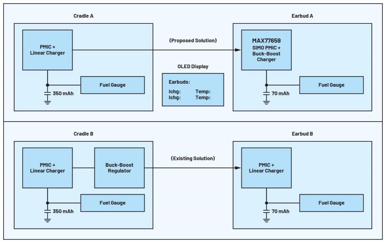
圖3.參考設計框圖,比較了TWS耳機的建議解決方案和傳統解決方案
MAX77659的自動裕量跟蹤功能使用SIMO輸出之一來充分減少電池充電晶體管上的壓降,同時提供優化裕量來調節充電電流。其結果是晶體管上的功率損耗和發熱量減少,所有這些都不需要額外的元器件。圖2顯示了對整個快速充電過程中的自動裕量跟蹤。
MAX77659參考設計
圖3所示的參考設計將MAX77659 SIMO PMIC解決方案與典型的線性充電解決方案進行了比較。MAX77659 SIMO PMIC具有自動裕量跟蹤功能,因此可以省去傳統解決方案(圖3,充電座B)中使用的降壓-升壓穩壓器(圖3,充電座A)。它提高了充電效率,延長了整個系統的電池壽命,并且減小了解決方案尺寸,降低了BOM成本。
圖4.MAXREFDES1323參考設計板
圖4顯示了MAX77659參考設計的完整PCB。該設計包括兩對充電座/耳機解決方案,其中一對采用MAX77659 SIMO PMIC設計(充電座/耳機A),另一對采用典型的線性充電器設計(充電座/耳機B),使用MAX77734線性充電器。基板上的按鈕可切換A和B分支的充電,OLED顯示屏顯示耳機的MAX17260電量計測得的充電電流和溫度。屏幕還顯示充電器狀態,以及充電器何時因過熱必須降低充電電流。
電池管理系統充電標準
日本電子和信息技術工業協會(JEITA)發布了與電池管理系統相關的標準,這些標準提供了嚴格而穩健的方法,通過減少系統和電池磨損來提高系統安全性和可靠性,為最終用戶提供保障。終端應用通常利用集成的JEITA保護功能,在電池充電的恒流(CC)和恒壓(CV)階段降低充電電流和電壓水平。如果系統變得太熱,可以降低充電電流和電壓,以使電路降溫。對電流的這種限制可以保護最終用戶,使其不會感到不適,并保持系統的可靠性和使用壽命。遺憾的是,限制充電電流也意味著充電周期變慢。集成JEITA功能的需求代表了一種設計權衡,這給可穿戴設備設計帶來了壓力。長時間接受高充電電流也能保持較好熱性能的解決方案可以緩解這種壓力。
性能比較
為了檢驗傳統解決方案和建議解決方案的熱性能,我們在270 mA CHG_CC(正常CC電流)和75 mA JEITA_CC(高于JEITA_WARM溫度閾值的CC電流)下進行了1分鐘充電測試。目標是顯示這段時間內的熱差異,并檢查兩種解決方案是否可以在不觸發JEITA保護的情況下保持較高充電速度。為了提供可重復性,并將溫升限制為僅IC所經歷的溫升,我們使用了電池仿真器。該測試使用的熱閾值為45°C,比環境溫度高21°C。參考設計的PCB是6層板,銅厚度分別為0.0014英寸、0.0007英寸、0.0007英寸、0.0007英寸、0.0007英寸和0.0014英寸。測試條件如表1所示,結果如表2所示。
表1.JEITA充電測試條件
表2.JEITA充電測試結果
在測試過程中,MAX77659 SIMO解決方案在1分鐘內升溫11.1°C,并且在前30秒后其升溫速度明顯減慢。所提出的解決方案在測試過程中的任何時候都沒有進入JEITA模式。采用典型線性充電解決方案時,器件在短短15秒內升溫近20°C,并觸發JEITA保護,在僅30秒內就限制了充電電流。
熱成像結果
此外,為了在未啟用JEITA保護的情況下檢查熱行為,我們進行了單獨的測試,并使用熱像儀來測量SIMO PMIC解決方案和線性充電器解決方案的溫度。參數與第一次測試相同,只不過禁用了JEITA保護。
圖5.并排充電器解決方案的熱成像
在2分鐘的測試過程中,線性解決方案的溫度升至58.1°C,而SIMO PMIC僅升至37.5°C。基于這些結果可知,與線性充電解決方案相比,SIMO解決方案能夠將溫升降低約72%。
結論
本文在模擬TWS耳塞應用中,將MAX77659 SIMO PMIC與傳統線性充電解決方案進行了比較,展示了自動裕量跟蹤和開關充電器解決方案的優勢。結果表明,SIMO PMIC解決方案在熱方面實現了巨大改進(熱量減少72%),能夠安全地維持幾乎是傳統線性充電解決方案4倍的充電電流。這有助于系統快速充電,同時保持低溫和舒適性,從而解決可穿戴設備的關鍵難點。
MAX77659 SIMO PMIC為下一代可穿戴設備提供安全、可靠、舒適的充電解決方案,同時提高了效率,減少了必要的解決方案尺寸和系統BOM數量。如需了解更多信息,請訪問ADI公司全面的SIMO PMIC和電量計平臺,查看適用于下一代可穿戴設備的出色低功耗解決方案。
(來源:ADI公司,作者:Brandon Hurst,現場應用工程師)
免責聲明:本文為轉載文章,轉載此文目的在于傳遞更多信息,版權歸原作者所有。本文所用視頻、圖片、文字如涉及作品版權問題,請聯系小編進行處理。
推薦閱讀:
超小尺寸,支持 750 V浪涌峰壓的SCR,是智能斷路器開發首選


