中心議題:
- 四元紅外探測器的硬件設計及性能測試
解決方案:
- 紅外采集模塊設計
- 信號處理模塊設計
- 整體硬件電路設計
四元紅外探測器采用光敏元件,只有每個探測器都探測到信號時才觸發報警。比普通雙元紅外和幕簾式探測器有更強的抗誤報能力和更好的探測性能。有侵入方向識別能力,用戶從內到外闖入警戒區,不會觸發報警,只有非法入侵都從外界侵入才會觸發報警,極大地方便了用戶在設防的警戒區域內活動,同時又不觸發報警系統,真正地實現“零誤報”。并且其外圍器件很少,節約了空間和成本及調試時間,提高整機可靠性。
本文在對熱釋電紅外傳感器全面論述的基礎上,給出基于四元熱釋電紅外信號處理器硬件結構設計,最后用Matlab軟件進行詳細的數據仿真。
1 紅外采集模塊
紅外探測器是一種輻射能轉換器,主要用于將接收到的紅外輻射能轉換為便于測量或觀察的電能,熱能等其他形式的能量。雙元探測器包含兩個單元,它們對共同的FET輸出是反極性連接的,但是四元探測器包含四個單元,兩個輸出,這兩個獨立的通道使信號的處理避免錯誤報警,其特點是低噪聲,高響應度,優異的共模平衡一雙單元類型,各種濾波器窗口供寬帶或窄帶應用,單通道或雙通道器件,單元器件帶熱補償。這里采用四元紅外探測器型號Lhi807,其可靠性,以及其他指標均遠遠高出雙元探測器。
2 信號處理模塊
四元紅外探測器提供了多重分段的探測區。一個報警信號是由每個區域的所有紅外能量累計產生的。它把一個人體目標分為4~8個區域產生清晰和最強的信號,以達到穩定的探測。局部溫度的變化,如老鼠和窗簾等引起的溫度變化,則同時只影響一或二個區域,從而產生較小的探測信號。這些信號再由信號處理電路分析,以得到更加精確的探測,并濾除誤報信號,如圖1所示。

信號采樣對信號處理精度影響到電路的實際應用價值,在此采用的是Ni公司TI5000系列DSP5402,用68引腳的PLCC封裝,內部帶有1個10位A/D轉換器,故硬件電路省略了A/D轉換器,而且還可以能獲得更高的分辨率。
[page]
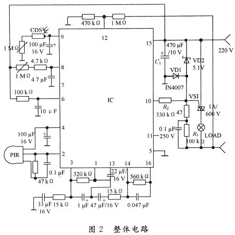
3 整體硬件電路
系統的硬件部分主要由前端輸入電路、采樣器信號處理及外圍電路組成,整體電路如圖2所示。

PIR感測信號經二級放大,再經窗口電壓比較判斷是否有觸發,有則輸出高平,此時計時器受控開始計時,進入延時狀態,當PIR檢測信號時間大于768T(時鐘周期)時,才輸出高電平,以防止誤觸發,內部輸出控制器相當于一個與門的功能,只有當光敏電阻CDS檢測計時輸出及過零檢測出同時為高電平時,才會輸出正脈沖,控制可控硅動作。光敏元件硫化鎘CDS接內部施密特觸發器,白天CDS阻值低,施密特輸出低,抑止輸出;天暗相反,當PIR工作,CDS不工作,即I/O腳檢測到CDS為輸出低電平。由于RE200B過零檢測的作用給出一個標準的起點是過零電壓,當l,2,3腳同時為高電平,11腳輸出正脈沖,控制外圍電路工作。15腳TCI為定時時鐘,19腳TB為系統時鐘,時間設定均為:F=(1±O.2)/1.1RCo人體在開關的感應范圍有微小的動作即能使負載持續工作。當人體靜止不動超出延時時間,開關將自動關閉,人體一旦移動又自動開啟負載。由于電路采用過零技術,常通斷,對負載影響不大,白天安裝此開關,燈泡會閃亮3次后熄滅,表示初始化結束,進入正常監控狀態。晚上安裝此開關負載即時工作,人離開后自動延時關閉負載。
[page]
4 性能測試
利用仿真軟件Matlab分別對白天和黑夜的情況進行了仿真,仿真圖如圖3和圖4所示。其中,圖3是二元熱釋電紅外信號處理器仿真結果,圖4是四元熱釋電紅外信號處理器的仿真結果。從圖中可以看出四元熱釋電紅外用更好的響應速度。


5 結 語
隨著人們安全意識的提高,越來越多的人投入到安全技術的研究中,而多元紅外探測器傳感器的應用的更是逐漸成為熱點。在對熱釋電紅傳感器全面論述的基礎上,給出基于四元熱釋電紅外信號處理器硬件結構設計,最后用Matlab軟件進行詳細的數據仿真,從而可預測本類系統的研制必將更快的促進安全技術的產業化進展,并具有一定經濟意義。





